當前位置: 主頁 > 新品報到 >
 

安森美半導體新一代同步整流驅動控制器NCP4305卓越效能更加顯著

本文作者:安森美       點擊: 2015-09-10 08:06
前言:
2015年9月9日--NCP4305 是高性能的次級同步整流驅動控制器,能有效控制、驅動用作次級端整流的MOSFET,應用於高效能的交換式電源供應器(SMPS)設計中如筆記型電腦轉接器、USB無線轉接器、液晶電視和伺服器電源、高電平脈波電源轉接器等高功率密度AC-DC電源。
 
同步整流的意義
同步整流旨在藉由用低導通電阻的MOSFET代替常規的肖特基二極體進行整流來減小損耗,提升效能。以5 V應用為例,使用肖特基二極體整流將產生0.3 V的導通壓降,而同步MOSFET的導通壓降低於0.1 V,從而實現更高效能。
 
NCP4305突破目前同步整流控制器的侷限
當前市場上的同步整流控制器存在很多侷限:
1. 功能單一,應用有限:只適用於某一拓墣,而不涵蓋大多數拓墣,如只適用於返馳(Flyback) 或LLC而不適用於順向(Forward);只適用於某一工作模式而不涵蓋大多數模式,如只適用於非連續導通模式(DCM)、准諧振(QR),而不適用於連續導通模式(CCM);
2. 由於延遲導通和提前關斷整流管的時間過長,且導通和關斷門極無法編輯,因而無法最大限度提升效能。
安森美半導體的NCP4305突破了上述侷限,適用於Flyback、LLC、Forward等大多數主流拓墣,以及QR、DCM、CCM等多種工作模式,提供強大的8  A/4 A汲極/源極驅動能力、更短的導通延遲和提前關斷,可調節導通和關斷門極,有效提升系統效能。
 
NCP4305基本功能簡介
NCP4305是NCP4303/4的升級版,支援高達1 MHz的工作頻率,提供大電流門驅動器及高速邏輯電路,用於提供同步整流MOSFET時序恰當的驅動訊號。由於架構新穎,能在任何工作模式下使同步整流系統保持高效能。工作電壓高達36 V,外部可調節的最小導通和關斷時間解決了由印製電路板 (PCB) 佈線及其他寄生元件導致的諧振問題,得以提供可靠及無雜訊的工作。典型值12 ns的極短關斷延遲時間使同步整流MOSFET導電時間延至最長,從而提升SMPS效能。零電流檢測(ZCD) 引腳耐壓能力高達200 V,允許在Flyback應用中將CS輸入直接連至MOSFET漏極。該元件使用開爾文連接法,確保滿載時保持高效能,並採用輕載檢測架構以降低輕載時的功耗。NCP4305的功能還包括:門極驅動自適應、精密的真正次級 ZCD、超低瞬態電流(50uA)、低啟動電流和低待機電流等等。該元件的顯著優勢是能在深度CCM狀態中工作,並大幅改善輕載效能。

NCP4305可採用SOIC-8、DFN8和WDFN8三種封裝。MIN_TOFF 和MIN_TON引腳通過連接電阻到地,調節最小關斷和最小導通時間。LLD引腳用於輕載時調節驅動器鉗位電平,或關斷驅動器。DRV引腳是同步整流MOSFET的驅動器輸出。CS(電流採樣檢測)引腳用於檢測電流是否流過同步整流MOSFET。TRIG/DIS引腳提供超快關斷輸入,能在CCM應用中關斷同步整流MOSFET以提升效能,當上拉超過100 us時啟動禁用模式。

 

圖1. NCP4305引腳配置圖(上)和內部電路架構(下)

安森美半導體提供A、B、C、Q四個版本的NCP4305,其中A、C版本用於驅動氮化鎵(GaN),Q版本能設置最大的導通時間。

NCP4305工作原理詳解
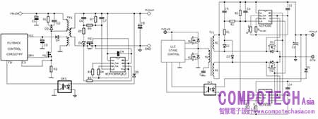
圖2為NCP4305的典型應用原理圖。在LLC應用中,由於次級端有兩個MOSFET,工作時序也不同,所以需要兩個NCP4305分別控制。NCP4305主要用於次級端回路(即負端),但也可置於次級輸出的正端。當置於正端時,必須額外添加輔助線圈為SR控制器提供電源,並添加一些元件到LLD電路中。
  

圖2. NCP4305 Flyback或QR應用原理圖(左)和LLC應用原理圖(右)

電流檢測
CS_OFF比較器為非常精密的真正零比較器,利用同步整流將系統效能提升至最高。NCP4305的CS腳和SR MOSFET(M1)之間的電阻用來調節關斷電流。當CS腳電壓低於VTH_CS _ON閾值時,M1 導通;當CS腳電壓高於VTH_CS _OFF閾值時,M1關斷。
 

圖3. 電流檢測功能原理圖
 
由於在GND端和CS端之間不僅包括M1的導通電阻,還包括M1 管腳、PCB佈線產生的寄生電感,而寄生效應導致電流訊號發生變化,進而導致驅動器在電流降至0前提前關斷,效能降低。為減小寄生效應,M1管的封裝方式及PCB佈線非常關鍵:GND引腳必須接至M1的源極,CS引腳必須接至M1的漏極,M1管最好採用SMT封裝。
 

圖4.  寄生效應影響電流檢測
 
最小導通和關斷時間
NCP4305可設置最小導通和最小關斷時間,從而遮蔽由於同步整流管導通和關斷瞬間導致的雜訊。由於寄生效應,同步MOS管導通瞬間會產生電壓雜訊。最小的導通時間設置將避免比較器誤關同步MOS管。同步MOS管關斷瞬間會產生電壓雜訊,且在DCM的退磁階段產生振盪。最小關斷時間能夠遮蔽雜訊並防止同步MOS管錯誤開通。當CS壓降低於CSTH_RESET閾值時,最小關斷時間可隨時重啟。這種功能,適合應用在DCM工作模式。
自同步整流

NCP4305的TRIG引腳用來控制SR的驅動輸出,也可用來與系統同步。只有當TRIG腳電平低於閾值電壓且達到最小關斷時間,SR驅動才會正常工作。系統若受寄生效應干擾,該元件能啟動自同步,靈活控制系統。
 
觸發功能在CCM中提升效能
在CCM應用中,當初級端MOS管導通時,通過隔離驅動器強制使次級端MOS管關斷;當初級端MOS管關斷, TRIG腳功能使次級端MOS管導通。這種交替導通功能大大提高了系統效能。如圖5所示,無觸發功能的初級端和次級端驅動訊號交疊的時間為40 ns,遠大於帶觸發功能的12 ns,也就是說,觸發功能將縮短延遲時間,從而降低損耗。
 

圖5. 觸發功能在CCM中提升效能
 
Q版本最大導通時間功能使QR控制器工作在CCM模式
QR控制器可代替觸發功能。藉由添加一些元件增添最大導通時間的設置功能,使QR控制器強制工作在CCM模式。當最大導通時間超過設定值,提前關斷SR電晶體(仍有一些電流流過次級端電路)。關斷SR電晶體的資訊被小訊號變壓器轉移到產生偽ZCD狀況的初級端,所以QR控制器可在次級端電流消失前轉向初級電晶體,最終進入CCM,使變壓器比起在DCM模式可轉換更多的能量,為QR帶來最大峰值功率優勢,大大提升重載時的效能。
 
自適應驅動器鉗位電壓
同步整流系統用於SMPS應用時,可大幅提升系統在重載或滿載時的效能。然而,在輕載或無載條件下,SR MOSFET和SR控制器會產生功耗。NCP4305的自適應驅動器鉗位電壓功能可使輸出電壓隨負載而變化,從而優化輕載和無載條件下的效能。輸出電壓可通過LLD引腳從0調至其最大電壓。在Flyback應用中,LLD電路用於間接測量輸出功率,據此調節驅動器輸出電壓或進入禁用模式;在LLC應用中,LLD電路用於測量跳週期模式的占空比,據此改變驅動器輸出電壓或進入禁用模式。
 
結語
安森美半導體新一代同步整流驅動控制器NCP 4305採用精密的真正零關斷比較器,可設置最小的導通和關斷時間,其自同步、極短關斷延遲時間、強大的驅動能力、自適應門極驅動等功能,都有助於將整流損耗降至最低,並在任何負載狀況下保持最高效能。該元件並可相容DCM/CCM Flyback、QR Flyback、順向及半橋諧振 LLC等多種拓墣,得以在高功率密度AC-DC電源 的SMPS設計中充分發揮最高效能。

電子郵件:look@compotechasia.com

聯繫電話:886-2-27201789       分機請撥:11